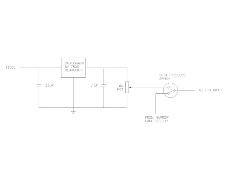
O2 Clamp Pressure Switch
I supply my variable O2 clamps set ~.32 volts, but some need to increase the voltage to keep the ECU from throwing in too much fuel and bogging rich. You don't want to set it any higher than stoich or the ECU will start limiting fuel.
As the person who designed the 7805 regulated O2 clamp circuit waaaay back , it is better to use a 10Kohm 25 turn pot for adjustment...before i got rid of my pressure switch i used a "pcb mount" pressure switch from RS components and it worked well..i now use my emanage blue to switch my O2 relay. some people took my design and now use it on thier emanage ultimate o2 clamp circuits..
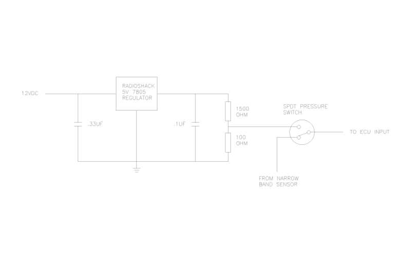
yup..the finer adjustment you have the better...depending on how your mapped you need to adjust the clamping voltage to prevent hiccups on transition...depending on what you can find, you may want to use a 10 turn 5K pot after a 5K resistor etc etc..
Thread
Thread Starter
Forum
Replies
Last Post
Zaphod
MEGAsquirt
47
Oct 26, 2018 11:00 PM
stoves
Suspension, Brakes, Drivetrain
5
Apr 21, 2016 03:00 PM
JesseTheNoob
DIY Turbo Discussion
15
Sep 30, 2015 02:44 PM







