Ignition Coil 12V Shorted
It all started when I was not getting sync on start up after making a change on DIYPNP; I was continuous cranking the starter.
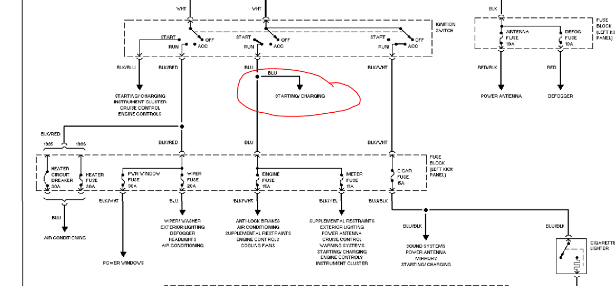
After that all power went out and the horn buzz slowly died off. After working my way checking all fuses and probing voltages around the car. I determined that the ignition coil 12V line in the attached diagram is shorted to the chassis. The killer part is this line only goes through the main fuse and is very hard to access.
This wire goes from the key switch to the driver side fuse box back to the passenger side glove box behind the heater out to the hood. Very hard to trouble shoot. Make it worst, it looks like the wire is wrapped. I checked the portion that is in the engine bay area already and it doesn't look like its shorted in that section. I am guessing what happened is there was a surge on that wire and it got heated. The insulation probably got melted on to some ground on the chassis. This weekend, I will be tearing my dash apart and try to find this point.
My question is, have anyone ran into similar problems with this ignition harness? Also what are the failure points on this harness and can they be reached without tearing the dash apart?
After that all power went out and the horn buzz slowly died off. After working my way checking all fuses and probing voltages around the car. I determined that the ignition coil 12V line in the attached diagram is shorted to the chassis. The killer part is this line only goes through the main fuse and is very hard to access.
This wire goes from the key switch to the driver side fuse box back to the passenger side glove box behind the heater out to the hood. Very hard to trouble shoot. Make it worst, it looks like the wire is wrapped. I checked the portion that is in the engine bay area already and it doesn't look like its shorted in that section. I am guessing what happened is there was a surge on that wire and it got heated. The insulation probably got melted on to some ground on the chassis. This weekend, I will be tearing my dash apart and try to find this point.
My question is, have anyone ran into similar problems with this ignition harness? Also what are the failure points on this harness and can they be reached without tearing the dash apart?
My 2 cents is that if you know the section where the wire is shorted, you could just cut that section out and run a new wire, without pulling/reinstalling the dash. For one wire, there is NO WAY id' pull the dash! I did that once, it sucks!
If you think running a wire is ghetto, then pull the dash and you're going to take the entire harness apart to replace one wire going through it??? That would be a nightmare, the harness is taped together, glued together where it goes through the firewall.
At best you can pull the dash and run a replacement wire alongside the factory harness, anything more is going to add a few hours to this.
Or just run a wire as best you can under the dash without pulling it. I've done this before, it's not that hard. I used a telescoping magnet thing to poke across the trans tunnel.
At best you can pull the dash and run a replacement wire alongside the factory harness, anything more is going to add a few hours to this.
Or just run a wire as best you can under the dash without pulling it. I've done this before, it's not that hard. I used a telescoping magnet thing to poke across the trans tunnel.
Thread
Thread Starter
Forum
Replies
Last Post
StratoBlue1109
Miata parts for sale/trade
21
Sep 30, 2018 01:09 PM
Frank_and_Beans
Supercharger Discussion
13
Sep 12, 2016 08:17 PM





