Re-wiring a few items
I would like to terminate some wires in the engine bay and re-route them from my MS through at different grommet to the engine.
I would like to do this to...
The TPS, IAC and Water Temp connection that's on the thermostat area.
The only problem is I have no idea which PINs on the harness I need to wire the new wires/sensors to.
Can someone help me out?

Also, the water temp one is a single wire black/green stripe. But if I follow it a bit further I see that it splits into 3 wires, all the same black/green stripe. Where do these run to? Why are there 3 wires?
I would like to do this to...
The TPS, IAC and Water Temp connection that's on the thermostat area.
The only problem is I have no idea which PINs on the harness I need to wire the new wires/sensors to.
Can someone help me out?

Also, the water temp one is a single wire black/green stripe. But if I follow it a bit further I see that it splits into 3 wires, all the same black/green stripe. Where do these run to? Why are there 3 wires?
for TPS
1N goes to 5vref
2L goes to VTPS signal IN
2C goes to ground
For AIT
2P goes to singal wire for AIT
2C goes to sensor ground wire
For Coolant
unknow still need help (this the the FRONT coolant sensor)
For IAC
unknown still need help for this
1N goes to 5vref
2L goes to VTPS signal IN
2C goes to ground
For AIT
2P goes to singal wire for AIT
2C goes to sensor ground wire
For Coolant
unknow still need help (this the the FRONT coolant sensor)
For IAC
unknown still need help for this
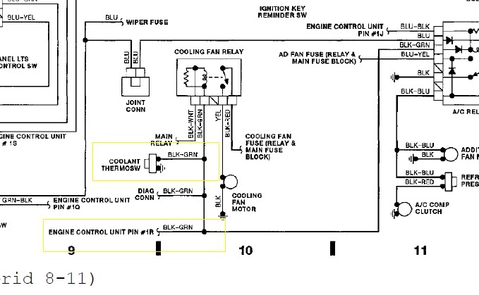
IIRC the front coolant sensor is for the A/C
Is this the fan relay? It was located next to the clutch slave behind a black box. It's the only relay I can find. If it is, I guess I could find out which one goes to the coolant and wire from the relay direct to the sensor?
I've read now too, that you can have the MS control the fans? Since I will be doing a coolant re route in a few weeks when the new engine goes in and I put a freeze plug in the front neck area. If I can have the MS control it, I can just remove the sensor completly? How does that sound?
This is my current MSQ and it looks like it is already set up for clt output but I'm not using it?

Can I use this output (2) as a control for the fan relay? So instead of the ground coming from the sensor, I would assume all this pin is, is a ground? And goes on when the MS sees the set temp? Now here's the question. What pin is the output for this (output 2/JS3)?
According to the Wiring Diagram also posted in this thread, the shared ground that goes to the sensor on the front is already connected to the ECU at PIN 1R. Could I just move the wire from 1R to whichever PIN the JS3 output is, remove the sensor and call it a day? The MS gets it's temp from the coolant temp sensor on the back of the cyl head does it not?

Can I use this output (2) as a control for the fan relay? So instead of the ground coming from the sensor, I would assume all this pin is, is a ground? And goes on when the MS sees the set temp? Now here's the question. What pin is the output for this (output 2/JS3)?
According to the Wiring Diagram also posted in this thread, the shared ground that goes to the sensor on the front is already connected to the ECU at PIN 1R. Could I just move the wire from 1R to whichever PIN the JS3 output is, remove the sensor and call it a day? The MS gets it's temp from the coolant temp sensor on the back of the cyl head does it not?
Last edited by falcon; Dec 26, 2010 at 09:30 PM.
Joined: Sep 2005
Posts: 34,416
Total Cats: 7,531
From: Chicago. (The less-murder part.)
Huh, looks like you're right. I'd totally forgotten that that wire branched back to the ECU.
Yeah, just go ahead and do a relay driver mod in your MS and connect it to 1R.
Yeah, just go ahead and do a relay driver mod in your MS and connect it to 1R.
So if I'm getting this right... All I have to do is wire the black/green ground that's currently going to 1R to the JS3 ouput (still haven't figured out which one this is) and it will work?
Are the JS outputs ground or 12v?
I just did a search on "relay driver mod" and couldn't find anything. Can you point me in the right direction?
Are the JS outputs ground or 12v?
I just did a search on "relay driver mod" and couldn't find anything. Can you point me in the right direction?
So if I'm getting this right... All I have to do is wire the black/green ground that's currently going to 1R to the JS3 ouput (still haven't figured out which one this is) and it will work?
Are the JS outputs ground or 12v?
I just did a search on "relay driver mod" and couldn't find anything. Can you point me in the right direction?
Are the JS outputs ground or 12v?
I just did a search on "relay driver mod" and couldn't find anything. Can you point me in the right direction?
No I haven't. I did cut off the thermoswitch sensor clip though. With all this research of trying to figure this out I never really thought to see if it was hooked up this way already. 
I'm going to wait till the garage warms up a bit. I woke up to snow this morning so its a bit nippy outside.

I'm going to wait till the garage warms up a bit. I woke up to snow this morning so its a bit nippy outside.






