AC issues in 90 when fan set to 2 or higher. 1S?
So I've been having some issues with my AC since I installed the DIYMS2 I built.
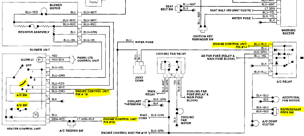
I have an old thread here that didn't go very far and I can't find now, so I come back with more info that I figured it could help, or not.
I have it wired as per the diagrams out there.
A/C switch to 1Q
Output from MS2 to 1J
So for some reason my AC dies when I switch the fan speed to anything higher than 2. If I have the AC engaged and I switch to 3 or 4, the idle drops out while the compressor is still engaged, so the idle goes down until it reaches my minimum rpm speed set for the AC (700rpm currently to avoid dying engine).
I thought perhaps voltage drops badly but it's not the case.
I was looking at the electrical diagram of the 90 and found this

I'm wondering if 1S has anything to do with the issues I'm having...
If I keep the speed in 1, these things don't happen.
Does this make any sense to anyone?
I'll take a video of the whole thing happening and I'll upload it tonight.
I have an old thread here that didn't go very far and I can't find now, so I come back with more info that I figured it could help, or not.
I have it wired as per the diagrams out there.
A/C switch to 1Q
Output from MS2 to 1J
So for some reason my AC dies when I switch the fan speed to anything higher than 2. If I have the AC engaged and I switch to 3 or 4, the idle drops out while the compressor is still engaged, so the idle goes down until it reaches my minimum rpm speed set for the AC (700rpm currently to avoid dying engine).
I thought perhaps voltage drops badly but it's not the case.
I was looking at the electrical diagram of the 90 and found this

I'm wondering if 1S has anything to do with the issues I'm having...
If I keep the speed in 1, these things don't happen.
Does this make any sense to anyone?
I'll take a video of the whole thing happening and I'll upload it tonight.
I had this issue on my car, when the gremlins hit one day. never figured it out.
1S appears to just be a floating input, probably so the stock ECU could expect extra blower load, then 1Q it knew the a/c itself was on.
what input/output circuits are you using for each respectively?
1S appears to just be a floating input, probably so the stock ECU could expect extra blower load, then 1Q it knew the a/c itself was on.
what input/output circuits are you using for each respectively?
Last edited by Braineack; Aug 15, 2017 at 02:48 PM.
Yeah it's driving me crazy, I'm thinking of rolling back to stock ECU until the summer ends. I need to remove the wideband, put the tps back, and swap the ignition wires, I'm glad I didn't remove the AFM yet. Oh, crap, I have 1.8 injectors.
Well turns out it's not very consistent for me to determine that it's related to the switch.
Looks like that connector in 3 and 4 is kinda like the power steering pump switch to raise the idle a bit.
I was making a video switching from 2 to 3 or 4 and it not always happens. It will most likely happen when I switch straight to 4 from 1.
Perhaps it's load related, ground loop? very hard to figure out.
Anyway, here is a video. You'll have to pay attention to the RPM gauge because you can barely hear the engine do it's thing.
Looks like that connector in 3 and 4 is kinda like the power steering pump switch to raise the idle a bit.
I was making a video switching from 2 to 3 or 4 and it not always happens. It will most likely happen when I switch straight to 4 from 1.
Perhaps it's load related, ground loop? very hard to figure out.
Anyway, here is a video. You'll have to pay attention to the RPM gauge because you can barely hear the engine do it's thing.






