Aidan's loose oily bunghole actually runs a track lap
Thread Starter
Joined: Apr 2014
Posts: 18,643
Total Cats: 1,870
From: Beaverton, USA
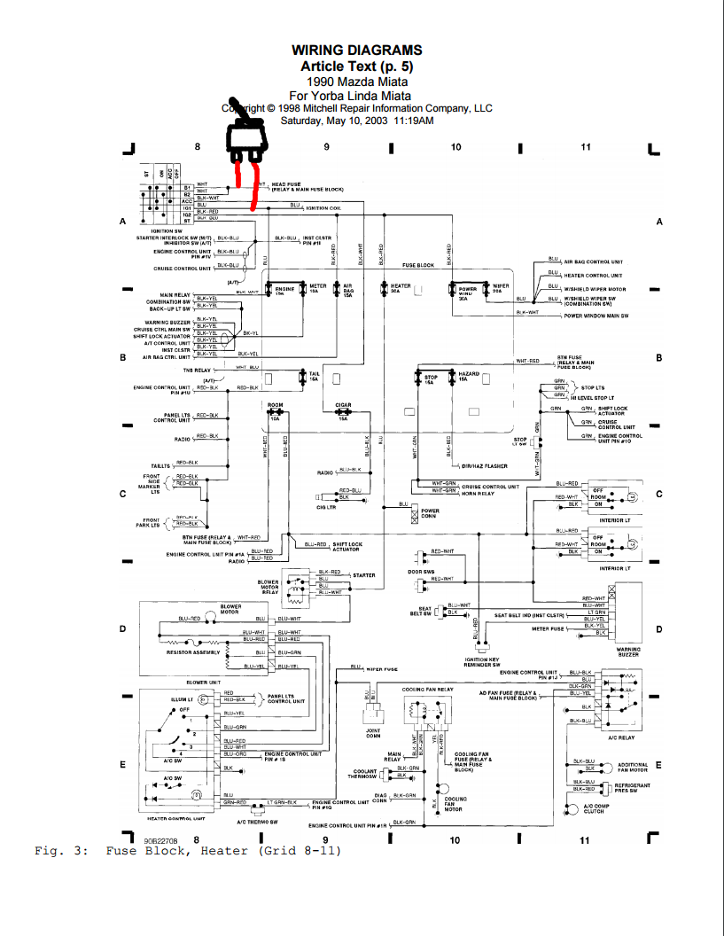
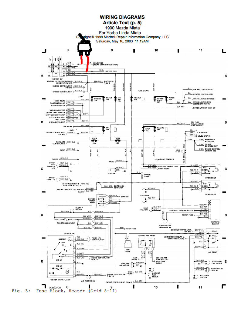
Can someone double check my wiring idea. The goal is to just bypass the ignition coil part of the ignition switch. I plan to tap into the white wire and wire it to a switch that is connected to the blue ignition wire


I have some 30amp toggle switches, need to figure out if they will be strong enough. I'll check fuses tonight.


I have some 30amp toggle switches, need to figure out if they will be strong enough. I'll check fuses tonight.
Joined: Sep 2012
Posts: 4,560
Total Cats: 1,143
From: your mom's house phoenix, AZ
OMFG 30A should be able to switch anything in the car except maybe the main fuse. That's a lot of switch, it will definitely handle the ignition switch.
Wiring idea looks correct.
Wiring idea looks correct.
Thread Starter
Joined: Apr 2014
Posts: 18,643
Total Cats: 1,870
From: Beaverton, USA
New to me.
I think Im going to wire in in parallel. That way I can keep the rest of the functionality of the key switch. If this fixes it I'll wire the other connections up to it also and keep my starter button and ignition switch.
Also working on mounting the walbro 450. The bottom insulator isn't the right size, so i'll ghetto rig that. There are a few contact points on the fuel pump assembly I'll wrap in heat shrink to keep the noise down. Need to add the racetech harness and get it all wired to the solid state relay, then drop it in.
Track day again at PIR next week. Then the car will be down for a monthish while my license is gone.
Also working on mounting the walbro 450. The bottom insulator isn't the right size, so i'll ghetto rig that. There are a few contact points on the fuel pump assembly I'll wrap in heat shrink to keep the noise down. Need to add the racetech harness and get it all wired to the solid state relay, then drop it in.
Track day again at PIR next week. Then the car will be down for a monthish while my license is gone.
Thread Starter
Joined: Apr 2014
Posts: 18,643
Total Cats: 1,870
From: Beaverton, USA
Well the last few people who installed a walbro450 did a **** job of documenting it (looking at you @AbeFM, @Leafy, and @soviet). Probably because it was all covered in fuel and smelly. I'm doing this outside the car with a spare fuel pump assmebly so I took a bunch of pictures.
A couple notes.
- **** Racetronix. They charge $50 for a piece of **** bulkhead connector with a shitty mounting tab and shitty everything. It sucks. I hate it. **** racetronix. Again. In the ***.
- I reused the stock insulator on the bottom, there might be one that fits a walbro450, but who knows. This one worked.
- I used heatshrink everywhere that metal touched the pump. Trying to keep noise down.
- Waiting on crimpers for 12 gauge wire and then I will wire in the pump with solid state relay.
- Run a stock sock instead of the walbro sock. So you don't get fuel starvation.











A couple notes.
- **** Racetronix. They charge $50 for a piece of **** bulkhead connector with a shitty mounting tab and shitty everything. It sucks. I hate it. **** racetronix. Again. In the ***.
- I reused the stock insulator on the bottom, there might be one that fits a walbro450, but who knows. This one worked.
- I used heatshrink everywhere that metal touched the pump. Trying to keep noise down.
- Waiting on crimpers for 12 gauge wire and then I will wire in the pump with solid state relay.
- Run a stock sock instead of the walbro sock. So you don't get fuel starvation.











Last edited by aidandj; Jun 11, 2016 at 01:57 AM.
Joined: Sep 2010
Posts: 8,152
Total Cats: 1,091
From: Lake Forest, CA
Trying to keep noise down?
Might start with your exhaust.
Might start with your exhaust.
Thread Starter
Joined: Apr 2014
Posts: 18,643
Total Cats: 1,870
From: Beaverton, USA
*keep fuel pump noise down. I ******* love my exhaust. Every time I hit T16 I would pass the wall and just smile. It sounds so good.
Thread Starter
Joined: Apr 2014
Posts: 18,643
Total Cats: 1,870
From: Beaverton, USA
Never took pictures of this. But its my clutch stop for the twin disc. Its a M10 bolt with a big nut welded to it. The tab is there already, but you need to drill the hole out bigger.










Thread Starter
Joined: Apr 2014
Posts: 18,643
Total Cats: 1,870
From: Beaverton, USA
FPR+Flex Fuel sensor+All AN6 lines 90% installed.



Going to stay on stock fuel until after the track day next week. Then connect the feed and return lines and try and dyno it the last weekend of june.



Going to stay on stock fuel until after the track day next week. Then connect the feed and return lines and try and dyno it the last weekend of june.
Good idea on the heat shrinking, I will have to go along that route when I have some breathing room in my weekends, how does it sound? I'm getting some whine from my DW300, may need to insulate as well.
Thread Starter
Joined: Apr 2014
Posts: 18,643
Total Cats: 1,870
From: Beaverton, USA
Latest "stop the damn misfire" project.
Toggle switch in parallel with the ignition switch. Next time the misfire come back, I flip the switch. If it goes away I know its the switch.
Toggle switch in parallel with the ignition switch. Next time the misfire come back, I flip the switch. If it goes away I know its the switch.
A wiggly ignition switch can cause a misfire?
I just had this happen to me yesterday. Years ago I had to replace the ignition switch when removing the ignition cylinder to extract a key that broke off into it.
I didn't know if it was the heat or my coils dying
I just had this happen to me yesterday. Years ago I had to replace the ignition switch when removing the ignition cylinder to extract a key that broke off into it.
I didn't know if it was the heat or my coils dying







